
êîíòàêòà (ðèñ. 9.11), âêëþ÷åíèå êîíòàêòîðà ÊÌ3 è øóíòèðîâàíèå âòîðîé ñòóïå-
íè äîáàâî÷íîãî ðåçèñòîðà. Äëÿ ïåðåâîäà äâèãàòåëÿ â ðåæèì òîðìîæåíèÿ íàæà-
òèåì êíîïêè SB2 çàìûêàþò êîíòàêòû I02 â ñõåìå ñîåäèíåíèé. Çàìûêàíèå êîí-
òàêòà I02 â ñòðîêå 2 ñõåìû ïðèâîäèò ê óñòàíîâêå â íóëåâîå ñîñòîÿíèå êàòóøêè
âûõîäíîãî ðåëå Q01, ò.å. ðàçìûêàíèþ êîíòàêòà Q1 è îòêëþ÷åíèþ êîíòàêòîðà
ÊÌ1. Çàìûêàíèå êîíòàêòà I02 â ñòðîêå 10 ñõåìû çàïóñêàåò ðåëå âðåìåíè Ò03,
êîòîðîå çàìûêàåò ñâîé êîíòàêò Ò03Q1 â ñòðîêå 11 ñõåìû è ïåðåâîäèò â åäèíè÷-
íîå ñîñòîÿíèå âûõîä ðåëå Q4, ÷òî îáåñïå÷èâàåò âêëþ÷åíèå êîíòàêòîðà ÊÌ4. Ïî
èñòå÷åíèè âûäåðæêè âðåìåíè êîíòàêò Ò03Q1 ðàçìûêàåòñÿ è êîíòàêòîð ÊÌ4 îò-
êëþ÷àåòñÿ. Äëÿ ñáðîñà ðåëå âðåìåíè è ïîäãîòîâêè ñõåìû ê íîâîìó öèêëó ðàáî-
òû èñïîëüçóþòñÿ êîíòàêòû Q01 â ñòðîêàõ 7-9 ñõåìû.
Ïîðÿäîê âûïîëíåíèÿ ëàáîðàòîðíîé ðàáîòû. Â ïðîãðàììå EASY-SOFT â
ðåæèìå Ñõåìà ñîåäèíåíèé ñîáðàòü ñõåìó, ïðåäñòàâëåííóþ íà ðèñ. 9.12. Óñòà-
íîâèòü âûäåðæêó âðåìåíè íà çàìûêàíèå êîíòàêòà ó ðåëå Ò01 3 ñ, à ðåëå Ò02 2
ñ. Ðåëå Ò03 íàñòðîèòü íà åäèíè÷íûé èìïóëüñ ïðîäîëæèòåëüíîñòüþ 4 ñ. Ïåðåéòè
â ðåæèì Èìèòàöèÿ. Â ïàíåëè èíñòðóìåíòîâ âî âêëàäêå Ïðèíöèï ðàáîòû I/R
óñòàíîâèòü êîíòàêòû áåç ôèêñàöèè I1 êàê çàìûêàþùèé, à I2 êàê ðàçìûêàþùèé.
Ùåë÷êîì ïî êíîïêå Ïîêàçàíèå âûáðàòü â îòêðûâøåìñÿ ìåíþ âûâîä íà èíäèêà-
öèþ âûõîäîâ ðåëå (Q). Îòêðûòü âêëàäêó Âõîäû I è âêëþ÷èòü âûïîëíåíèå ðåæè-
ìà Èìèòàöèÿ. Ùåëêíóâ ïî èçîáðàæåíèþ êîíòàêòà I1, âî âêëàäêå Âõîäû I,
íàáëþäàòü â ïàíåëè ñâîéñòâ ïîñëåäîâàòåëüíîñòü èçìåíåíèÿ ñîñòîÿíèé âûõî-
äîâ Q1 Q2, Q3, êîòîðûå ñîîòâåòñòâóþò âêëþ÷åíèþ êîíòàêòîðîâ ÊÌ1, ÊÌ2, ÊÌ3.
Ùåëêíóâ ïî èçîáðàæåíèþ êîíòàêòà I2 íàáëþäàòü â ïàíåëè ñâîéñòâ îòêëþ÷åíèå
âûõîäîâ Q1 Q2, Q3 è âêëþ÷åíèå â òå÷åíèå 4 ñ âûõîäà Q4 ñ ïîñëåäóþùèì îòêëþ-
÷åíèåì.
Ïåðåéòè â ðåæèì Êîììóíèêàöèÿ. Ïåðåíåñòè ïðîãðàììó èç êîìïüþòåðà â
ïðîãðàììèðóåìîå ðåëå. Óñòàíîâèòü ðåëå íà ïàíåëü óïðàâëåíèÿ ëàáîðàòîðíîãî
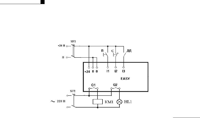
ñòåíäà è ïîäêëþ÷èòü åãî â ñîîòâåòñòâèè ñî ñõåìîé, èçîáðàæåííîé íà ðèñ. 9.11.
Ñîïðîòèâëåíèÿ ðåçèñòîðîâ R1, R2, R3 óñòàíîâèòü â ñîîòâåòñòâèè ñ óêàçàíèåì
ðóêîâîäèòåëÿ çàíÿòèé. Ïåðåâåñòè ðåëå â ðåæèì RUN, è, íàæàâ êíîïêó SB1, íà-
áëþäàòü ïîñëåäîâàòåëüíîñòü âêëþ÷åíèÿ êîíòàêòîðîâ, à ïî ïðèáîðàì, óñòàíîâ-
ëåííûì íà ñòåíäå, ôèêñèðîâàòü çíà÷åíèå óãëîâîé ñêîðîñòè è òîêà ðîòîðà äâè-
ãàòåëÿ, ïðè êîòîðûõ ïðîèñõîäèò ïåðåêëþ÷åíèå ñòóïåíåé äîáàâî÷íîãî ðåçèñòî-
ðà. Íàæàâ êíîïêó SB2 íàáëþäàòü ïðîöåññ òîðìîæåíèÿ äâèãàòåëÿ, çàôèêñèðîâàâ
ïî ïðèáîðó çíà÷åíèå åãî óãëîâîé ñêîðîñòè â ìîìåíò îòêëþ÷åíèÿ êîíòàêòîðà
ÊÌ4. Äëÿ îáåñïå÷åíèÿ îäèíàêîâûõ áðîñêîâ òîêà âî âðåìÿ ïåðåêëþ÷åíèÿ ñòóïå-
íåé ïðîâåñòè âðó÷íóþ ñ ïîìîùüþ êíîïîê íà ïåðåäíåé ïàíåëè ðåëå äîïîëíè-
òåëüíóþ íàñòðîéêó âûäåðæåê âðåìåíè ðåëå âðåìåíè Ò01, Ò02. Äëÿ îáåñïå÷åíèÿ
îòêëþ÷åíèÿ êîíòàêòîðà ÊÌ4 ïðè ïîëíîé îñòàíîâêå äâèãàòåëÿ âûïîëíèòü äîïîë-
íèòåëüíóþ íàñòðîéêó âûäåðæêè âðåìåíè ðåëå Ò03. Ïîñëå íàñòðîéêè ðåëå âðå-
ìåíè ïîâòîðèòü ïðîöåññ ïóñêà è òîðìîæåíèÿ äâèãàòåëÿ.
Ìîeller
184