
напряжения. Резистор R12 предназначен для точной подгонки
термостабилизатора. Резистор R6 является нагрузкой каскада.
Регулирующим элементом стабилизатора служит составной
транзистор из триодов Т4 (МП-104) и Т5 (МП-306), включенный
последовательно с нагрузкой.
Работает стабилизатор следующим образом. При увеличении
выходного напряжения, например вследствие увеличения напря-
жения источника питания или уменьшения нагрузки, потенциал
на ползунке потенциометра R10 по отношению к плюсу источни-
ка станет более отрицательным. Следовательно, потенциал эмит-
тера триода 77 по отношению к стабилизированному потенциалу
базы тоже станет более отрицательным. В результате сопротив-
ление между эмиттером и коллектором триода Т1 возрастет. Это
приведет к увеличению отрицательных потенциалов на коллекто-
ре Т1 и на базах Т2 и 73. Транзистор 73 приоткроется, его кол-
лекторный ток и падение напряжения на резисторе R9 увеличат-
ся. В результате база составного триода (база Т4) станет более
положительной относительно своего коллектора, возрастет сопро-
тивление коллекторно-эмиттерных переходов триодов Т4 и 75.
Это приведет к увеличению падения напряжения на переходе кол-
лектор—эмиттер триода 75. Выходное напряжение уменьшится до
начального значения. Значение стабилизированного напряжения
можно регулировать потенциометром R10.
Аналогично будет работать схема при уменьшении входного
напряжения. Конденсатор С1 не допускает возникновения пара-
зитной генерации на высоких частотах за счет обратной связи че-
рез усилитель. Конденсаторы С2 и СЗ служат для уменьшения
пульсации. Остальные элементы обеспечивают выбор рабочих то-
чек триодов, стабилизацию напряжения и фильтрацию.
Основные технические данные
Напряжение, В, и частота, Гц, тока 3,6±1,8; 400±8
Точность стабилизации, %, при температуре:
20°С 0,5
от —60 до +80°С ±1
Пределы регулировки выходного напряжения, В . 20—32
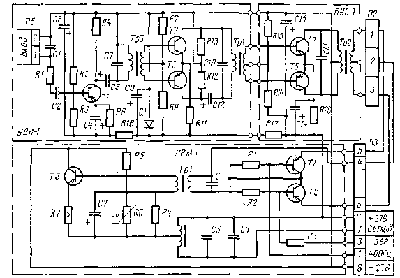
Усилитель коррекционного механизма. УКМ является элемен-
том следящей системы ИД—КМ. и предназначен для усиления
сигнала частоты 800 Гц, поступающего с ИД через СП М2 КМ-5,
преобразования его в сигнал частоты 400 Гц и дополнительно-
го усиления по мощности [3].
Усилитель расположен в корпусе коррекционного механизма
КМ-5 и выполнен в виде трех модульных узлов (рис. 8.12): УВИ-1,
БУС-1 и УВМ-1. Функционально усилитель состоит из трех
узлов: предварительного избирательного усилителя, настроенного
на частоту 800 Гц (модули УВИ-1 и БУС-1); преобразователя
частоты и выходного усилителя мощности (оба на модуле
УВМ-1).
184