
Беларус 1220.1/1220.3 Раздел Д. Устройство и работа
Д61
Гидрообъемное рулевое управление
Гидрообъемное рулевое управ-
ление (ГОРУ) предназначено для
управления поворотом направляю-
щих колес, уменьшения усилия на
рулевом колесе при повороте трак-
тора. Связь между рулевым коле-
сом и управляемыми колесами
осуществляется гидравлически по-
средством маслопроводов и рукавов
высокого давления, соединяющих ус-
тановленный в кабине трактора на
рулевой колонке насос-дозатор и
дифференциальный гидравлический
цилиндр, установленный в рулевой
трапеции переднего ведущего моста.
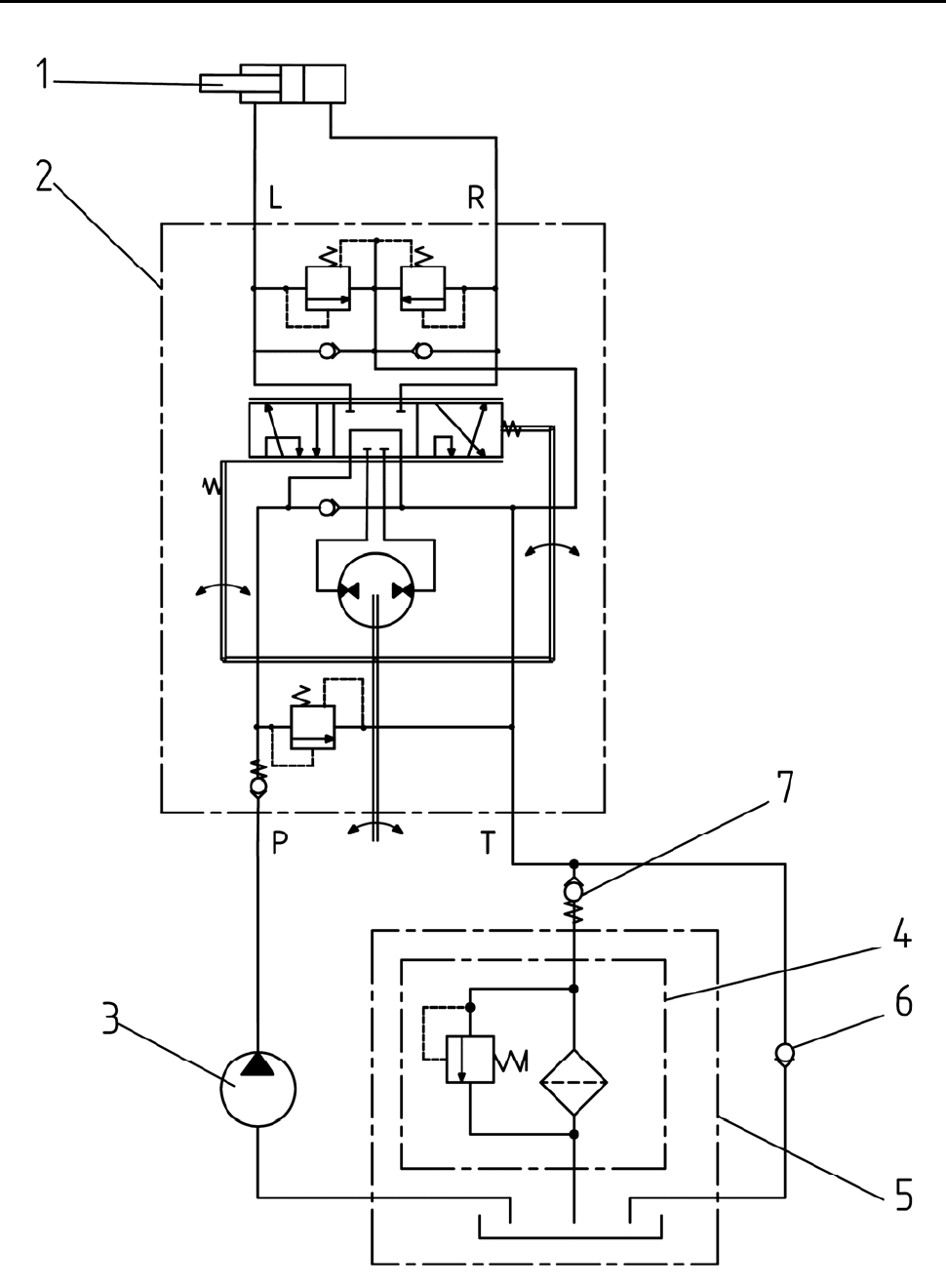
Схема гидравлическая ГОРУ тракто-
ров «БЕЛАРУС-1220.1/1220.3» пред-
ставлена на рис. Д-40.
При повороте рулевого коле-
са насос-дозатор (2) (рис. Д-40) по-
дает в рулевой гидроцилиндр (1)
объем масла пропорциональный ве-
личине поворота рулевого колеса.
Когда рулевое колесо не вращается,
насос-дозатор запирает объем масла
в гидроцилиндре и этим обеспечи-
вает стабильность направления дви-
жения шасси при движении по не-
ровностям дороги или почвы. При
нормальных условиях работы, когда
насос питания (3) обеспечивает не-
обходимый поток и давление масла,
максимальное усилие на руле не
превышает 30 Н.
Если поток масла от насоса
питания слишком мал, или отсутст-
вует, (например, при неисправностях
дизеля, насоса питания или разрыва
нагнетающего маслопровода), то на-
сос-дозатор функционирует как руч-
ной насос в системе рулевого
управления. Усилие на руле, при-
кладываемое оператором для пово-
рота колес при ручном управлении,
значительно возрастает, в отдельных
случаях до 600 Н.
При работающем дизеле мас-
ло от насоса питания (3) (рис. Д-40),
при неподвижном рулевом колесе,
поступает к насосу-дозатору (2) и от
него сливается в масляный бак (5),
через фильтр (4), встроенный в мас-
ляный бак. При повороте рулевого
колеса влево или вправо, из-за пе-
ремещения и поворота золотника
распределителя насоса-дозатора (зо-
лотник соединен с валом рулевого
колеса), обеспечивается подача мас-
ла в одну из полостей гидроцилинд-
ра поворота (1) в количестве, про-
порциональном углу поворота руле-
вого колеса.
При неработающем дизеле и вра-
щении рулевого колеса влево или
вправо насос-дозатор выполняет
функции насоса, перекачивая масло
в соответствующую полость гидро-
цилиндра поворота и обеспечивая при
этом поворот направляющих колес.